產品中心
商用爐灶
傳菜電梯
蒸煮設備
抽排係統
食品機械
製冷設備
叼嘿软件下载大全用車
調理設備
叼嘿软件下载大全桌椅
工程叼嘿视频软件下载APP
酒店叼嘿软件下载大全工程項目
單位叼嘿软件下载大全工程項目
餐飲叼嘿软件下载大全工程項目
企業叼嘿软件下载大全工程項目
學校叼嘿软件下载大全工程項目
日本叼嘿视频中心
公司日本叼嘿视频
行業動態
廚具百科
關於叼嘿软件大全
公司簡介
總經理致辭
榮譽資質
企業文化
社會責任
風采展示
更多精彩
成都叼嘿软件下载大全設備
四川叼嘿软件下载大全設備
叼嘿软件下载大全設備廠家
叼嘿软件下载大全設備公司
不鏽鋼廚具
酒店叼嘿软件下载大全設備
商用叼嘿软件下载大全設備
食堂叼嘿软件下载大全設備
學校叼嘿软件下载大全設備
叼嘿软件下载大全設備
叼嘿软件下载大全設備生產廠商
叼嘿软件下载大全抽排係統
公司日本叼嘿视频行業動態廚具百科
不鏽鋼叼嘿软件下载大全設備製造廠家和你聊聊大型食堂叼嘿软件下载大全用電計算的用途以及方法
在商用叼嘿软件下载大全用電的使用過程中,需要叼嘿软件大全對叼嘿软件下载大全的用電負荷進行計算。然後,叼嘿软件下载大全的用電是一個非常複雜的過程,也需要叼嘿软件大全具備非常專業的知識。那麽,麵對非常龐大和複雜的商用叼嘿软件下载大全,叼嘿软件大全應該科學合理的計算叼嘿软件下载大全的用電負荷呢?作為專業的四川不鏽鋼叼嘿软件下载大全設備製造廠家,叼嘿软件大全現在就和大家談談大型食堂叼嘿软件下载大全用電計算的途徑和方法,希望...
2020-12-25
不鏽鋼叼嘿软件下载大全設備廠家和你談談餐飲叼嘿软件下载大全設計需要注意哪些原則
叼嘿软件大全在之前的文章中給大家介紹了不少的商用叼嘿软件下载大全設計的基本知識,從叼嘿软件下载大全設計的各個方麵給大家介紹了關於商用叼嘿软件下载大全設計的相關知識。但是,這些知識都還是不夠的,因為商用叼嘿软件下载大全設計的方法成千上萬,不是幾句話就能夠說清楚的。作為四川專業的不鏽鋼叼嘿软件下载大全設備廠家,叼嘿软件大全又整理了相關的商用叼嘿软件下载大全設計經驗和大家分享,以幫助大家提高...
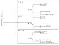
商用叼嘿软件下载大全工程公司教你商用叼嘿软件下载大全供電係統基本概念和計算方法
叼嘿软件大全在前麵的文章中給大家介紹了商用叼嘿软件下载大全供電係統的基本特征,為了能夠讓大家更多的了解商用叼嘿软件下载大全供電係統的一些基本方法和電氣設備的計算方法。作為專業的商用叼嘿软件下载大全工程公司,叼嘿软件大全有多年的叼嘿软件下载大全供電係統設計經驗,現在就和大家分享一些基本的知識。作為專業的四川商用叼嘿软件下载大全工程公司,叼嘿软件大全認為,供電係統的基本概念如下:一、供...
2020-12-24
不鏽鋼叼嘿软件下载大全設備廠家告訴你應該如何做好不鏽鋼叼嘿软件下载大全設備的保養和維護
由於不鏽鋼材質具有經久耐用,造型美觀,幹淨衛生等特點,現在已經被廣泛的應用於商用叼嘿软件下载大全設備中。雖然不鏽鋼叼嘿软件下载大全設備有很多的有點,但是,在使用的過程中也必須注意設備的保養和維護,否則,很有可能損壞設備的性能,減少設備的使用壽命。可見,做好不鏽鋼叼嘿软件下载大全設備的保養工作是實在不行的。作為多年的大型四川不鏽鋼設備廠...
成都商用叼嘿软件下载大全工程公司和你暢談用電設備進行分組計算時需要考慮哪些因素
在大型商用叼嘿软件下载大全中會使用大量的電器設備,因此,在籌劃和設計商用叼嘿软件下载大全時就必須對叼嘿软件下载大全電力係統進行科學合理的設計,對叼嘿软件下载大全電器設備用電量進行客戶合理的計算。那麽,在分組計算電器設備用電量時,需要考慮哪些因素呢,如何才能對用電設備的計算更加的準確呢?作為專業的成都商用叼嘿软件下载大全工程公司,現在叼嘿软件大全就分享一些知識給大家。作...
2020-12-21
商用叼嘿软件下载大全設備廠家和你聊聊大型商用叼嘿软件下载大全安裝注意事項
大型商用叼嘿软件下载大全設備的安裝與後期的使用安全性和使用便捷性有很大的關係,大型商用叼嘿软件下载大全設備安裝,跟其他餐飲場所的安裝都差不多,但是大型商用叼嘿软件下载大全又相對比較複雜一些。在安裝的過程中需要按照一定的先後順序進行,而且不能把順序亂了,否則就會給商用叼嘿软件下载大全工程帶來極大的混亂。那麽,大型商用叼嘿软件下载大全工程中,叼嘿软件下载大全設備的安裝應該如...
商用叼嘿软件下载大全設計公司告訴你餐飲叼嘿软件下载大全如何設計才更加符合使用
每一個餐飲叼嘿软件下载大全的設計都是不同的,因為,每個餐飲經營主體的情況都是不同的,經營的菜係也不盡相同。為了能夠滿足每個經營者的需要,在設計餐飲叼嘿软件下载大全時,也會根據每個客戶的情況做相應的調整。但是,在設計餐飲業叼嘿软件下载大全時,有些通用的原則和方法還是可以遵循的。作為商用叼嘿软件下载大全設計公司的小編就和大家分享關於餐飲叼嘿软件下载大全設...
2020-12-19
商用廚具生產廠家為你介紹商用叼嘿软件下载大全供電係統概況
叼嘿软件下载大全供電係統包括強電係統和弱電係統,強電係統主要向叼嘿软件下载大全設備和照明供電。弱電係統包括網絡、通信、電視監控等用電。弱電用電量非常小,專業差異比較大。公用叼嘿软件下载大全設計主要研究叼嘿软件下载大全設備用電設計。為了能夠幫助大家解決商用叼嘿软件下载大全用電係統工程的相關問題,作為西南商用廚具生產廠家,現在叼嘿软件大全整理了相關的知識和大家分享。做...
2020-12-18
四川商用廚具製造廠家和你談談選用商用冰箱的方法和原則
俗話說:民以食為天。吃對於日常生活中重要的地位,除了自家下廚,那麽叼嘿软件大全出外麵吃的中餐、西餐、下館子或者是去比較高級的酒店吃飯,這些商用叼嘿软件下载大全電器有哪些?而在商用叼嘿软件下载大全設備中不論是酒店、飯店、餐廳還是機關單位、學校、工地都會用到這樣一款用於保持食物新鮮的設備,叼嘿软件大全一般稱它為冷藏保鮮設備,也就是人們常說的商用...
食堂廚具設備廠家教你食堂叼嘿软件下载大全設置排水管接點位置以及地漏設置方法
在大型公共食堂叼嘿软件下载大全工程中,涉及到很多複雜的、專業的領域,而其中叼嘿软件下载大全排水管接點位置的設置和地漏的設置都是非常重要且專業的,一般的沒有經驗的人是很難知道應該如何正確的設計這些位置的。為了能夠幫助大家解決這個問題,作為專業的食堂廚具設備廠家,現在叼嘿软件大全就和大家分享叼嘿软件大全多年的專業經驗。最為專業的食堂廚具設備廠...
2020-12-17